应用于选矿尾矿库废水、有色金属冶炼废水、有色金属压延加工废水、矿山酸性重金属废水、电镀废水、化工重金属废水处理。
基本原理
生物制剂是以硫杆菌为主的复合特异功能菌群在非平衡生长(缺乏氮、氧、磷、硫)条件下大规模培养形成的代谢产物与某种无机化合物复配,形成的一种带有大量羟基、巯基、羧基、氨基等功能基团的聚合物,在低pH条件下呈胶体粒子状态存在,可与金属离子Cu2+,Pb2+,Zn2+,Hg2+,Cd2+成键形成生物配合体。然后在pH9~10时水解,诱导生物配位体形成的“胶团”长大,并形成溶度积非常小的、含有多种元素的非晶态的化合物,从而使重金属离子高效脱除。
生物制剂与重金属配合图如下所示:

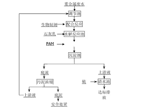
工艺流程生物制剂处理常规重金属废水工艺流程图如下所示:
流程说明:重金属废水经收集至调节池进行水质水量调节,然后经提升泵进入配合反应池,在配合反应池中加入生物制剂与废水中的重金属离子发生配合反应,生成重金属配合物,实现重金属离子的深度脱除;在水解反应池中加入石灰乳调节体系pH值进行水解反应,在絮凝反应池中加入PAM絮凝后进入沉淀池实现固液分离,固液分离后的上清液进入清水池,在清水池经硫酸调节pH值至6-9后外排或回用。污泥经脱水后根据需要安全处置或回用。
根据企业水质不同,可调整为不同工艺;
当废水需脱钙回用时,应增加脱钙剂和脱钙反应池,其余流程不变;
当废水为选矿废水,含有CODCr时,应增加氧化剂和氧化反应池,其余流程不变;当废水需要脱铊时,应增加稳定剂和稳定反应池,其余流程不变;
当废水需要脱氟时,应增加脱氟剂和脱氟反应池,其余流程不变。

该技术经取样分析,经过筛选和分离得到三株细菌:PannonibacterphragmitetusT1,Enterobactersp.T2,Microbacteriumsp.T3,这三株细菌能够耐受Pb2+、Cr6+、Mn2+、Zn2+、Cu2+、Ni2+、Cd2+、Co2+、Ag+、Hg2+多种重金属。
在整个系统的运行过程中,无废气产生,节约能源。系统抗污染物冲击负荷强,净化高效,运行稳定。
处理快速高效,反应时间只需10-30min,且工艺稳定,高效处理CODCr的同时,对重金属离子实现同时深度脱除。
设备设施简单,布局紧凑,投资成本低,可结合自控系统减少人工劳动力。
对于常规的重金属废水处理药剂成本很低,且处理后的净化水能够满足回用的要求。
典型规模
生物制剂处理重金属废水处理规模不限,日处理规模可从几立方米到几万立方米。
推广情况
该技术已经被广泛应用于株洲冶炼集团(14400m3/d)、河南豫光金铅集团(5000m3/d)、中金岭南凡口铅锌矿(14400m3/d)、湖南水口山康家湾矿(5500m3/d)、锡矿山闪星锑业(10000m3/d)、江西铜业铅锌金属有限公司(8000m3/d)、紫金铜业有限公司(1500m3/d)、株洲清水塘重金属污水处理厂(10000m3/d)、永州福嘉(300m3/d)、郴州金贵银业(100m3/d)等50多家大型采选矿、冶炼、化工企业。由该技术处理废水总量占当前我国铅锌总产能水量的60%以上,实现年处理重金属废水量为11000万m3,废水减排量4000万m3,重金属减排量230t/a。
典型案例
(一)项目概况
水口山康家湾重金属废水生物制剂处理及回用设施设计处理水量5500m3/d,污水来源于选矿废水,2014年3月开工建设,于2015年1月完成调试并建成投产。
(二)技术指标
根据水口山集团康家湾矿、长沙质监站和湖南诚信监理有限公司共同出具的验收报告,项目出水达到《铅锌工业污染物排放标准》(GB25466—2010)。以平均进水铅为2.689mg/L,锌为4.73mg/L,CODCr为99,SS为208计,该污水处理设施每年削减CODCr约14.1吨,重金属离子3.3吨,其中Pb减排0.44吨,Zn减排1.77吨。同时该项目出水用于该矿生活杂用及绿化补充用水,节约新鲜水资源消耗16万吨/年,按新鲜水价4元/吨水,节支总额达64万元/年,可年减少排污费约50万元。
(三)投资费用
该项目总投资1658万元,吨水投资费用为0.3元,主体设备寿命20年以上。(四)运行费用根据2015年1月-2015年7月实际运行情况,估算年处理污水165万t,年运行费用330万元,吨水运行费用为2.0元。















