近年来,随着住宅小区的快速发展,环境保护、污染治理日益被重视。居住小区生活污水处理虽然在规模上与城市污水处理厂差距很大,但在排水水质上比城市污水要更为复杂。大多数建筑排水仍属于有机污染范畴。目前小区生活污水处理工艺一直都是很难解决的问题。过去小区污水经化粪池沉淀和厌氧发酵初步处理,虽然对悬浮物质和寄生虫卵有一定的去除作用,但BOD5去除率很低,且不具备脱氮除磷功能,不能满足水污染防治和水环境保护的要求。近年来,适用于住宅小区的小型污水处理站和污水处理设备的技术开发发展迅速。
2、小区生活污水处理工艺开发
住宅小区生活污水处理技术的变革,经历了从单一工艺到组合工艺的过程。从是否需氧的角度考察,则沿着“厌氧→好氧→厌氧+好氧→厌氧+缺氧”的轨迹发展。从去除对象来看,过去小区污水通过化粪池仅对悬浮物质进行了初步处理,这些不能满足环保排放要求,必须对现有的污水处理方法进行改进。下面介绍几种目前常用的小区生活污水处理工艺和设备。
2.1生物接触氧化法
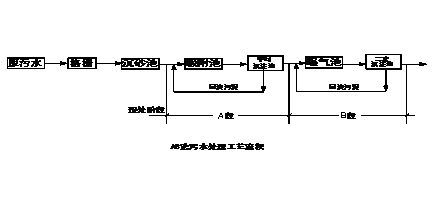
生物接触氧化法,是一种介于活性污泥法和生物滤池两者之间的污水生物处理技术,兼备两者的优点。其主要构筑物为生物接触氧化池,池内充填填料,已经充氧的污水浸没全部填料,并以一定的流速流经被其浸没的填料,在填料上形成生物膜,污水与生物膜广泛接触,在生物膜上微生物的新陈代谢功能的作用下,污水中有机污染物得到去除,污水得到净化。由于池内具备适于微生物栖息增殖的良好环境条件,因此,生物膜上微生物相当丰富,食物链长、微生物浓度高、活性强,不产生污泥膨胀,污泥生成量少,且易于沉淀。生物接触氧化法具有多种净化功能,除有效地去除有机物外,如运行得当,还能够脱氧和除磷。
生物接触氧化法的关键部位是填料。传统的蜂窝状塑料管较易堵塞,现在常采用吊挂式软性填料和悬浮或半悬浮球形填料,能有效地防止堵塞,且面积较大,处理效果好。生物接触氧化法是住宅小区生活污水处理较早采用的技术之一,其主体工艺流程为:
2.2序批式活性污泥法
序批式活性污泥法,简称SBR法,是序列间歇式活性污泥法(Seq-uencing Batch Reactor Activated Sludge Process)的简称,是一种按间歇曝气方式来运行的活性污泥污水处理技术,与传统污水处理工艺不同,SBR技术采用时间分割的操作方式替代空间分割的操作方式,非稳定生化反应替代稳态生化反应,静置理想沉淀替代传统的动态沉淀。它的主要特征是在运行上的有序和间歇操作,SBR技术的核心是SBR反应池,该池集均化、初沉、生物降解、二沉等功能于一池,无污泥回流系统。原则上,SBR法的主体工艺设备只有一个间隙反应器,在一个运行周期中,按运行次序,分为进水、反应、沉淀、排水和闲置五个阶段。SBR法工艺简单、节省费用,理想的推流过程使生化反应推力大、效率高,运行方式灵活,脱氮除磷效果好,没有污泥膨胀,耐冲击负荷、处理能力强。其主体工艺流程为:原污水→调节池→SBR反应池→消毒池→出水。
2.3两段活性污泥法
两段活性污泥法,简称AB法,系吸附—生物降解(Adsorption—Biodegration)工艺的简称。该法把污水管道、污水处理厂视为一个污水处理系统。其工艺特点是:不设初淀池,A段高负荷,B段低负荷,A、B两段污泥分别回流,充分利用污水管道中的微生物,为不同时期生长的优势微生物种群创造良好的环境条件,让其充分发挥作用,耐冲击负荷能力强,处理效果稳定。其主体工艺流程为:
该类设备,采用自吸式射流曝气机、无支架的污泥悬浮型生物填料、侧向流坡形斜板沉淀池等先进技术。BOD5去除率为90%,COD去除率为80%。
2.4厌氧生物滤池
厌氧生物滤池是一种内部装有填料作为微生物载体的厌氧生物膜法处理装置。厌氧微生物附着载体的表面生长,当污水自下而上通过载体所构成的固定床层时,在厌氧微生物作用下,污水中的有机物得以厌氧分解,并产生沼气。厌氧生物滤池有多种变型,填料的发展迅速,其工艺流程为:进水→沉淀池→厌氧消化池→厌氧生物滤池→拔风管→氧化沟→进气出水井→排水
污水经沉淀池预处理后进入厌氧消化池进行水解和酸化,可提高污水的可生化性,为后续处理创造条件。在通风系统作用下,生物滤池处于厌氧状态,阻止了污水中甲烷细菌的产生,使整个系统仍处于酸性阶段,而氧化沟内溶解氧一般可稳定在1.5—2.8 mg/L,污水在此进一步好氧处理。其主要优点是不耗能、造价低、管理简单、无噪声、无异味、挂膜快、剩余污泥量少、出水水质好、运行效果稳定。
住宅小区生活污水就其处理技术而言,可以采用目前城市污水处理的成熟技术和工艺,但莱钢住宅小区生活污水处理,有其自身的特点,应予考虑。
(1)住宅小区较分散、污水流量小,可生化性好,应优先采用生物膜法处理技术。生物膜法具有微生物浓度高、食物链长、不会发生污泥膨胀、污泥沉降性能好等优点。
(2)个别新建住宅小区用地紧张,应优先考虑占地省的污水处理工艺,并在设计中采取一定措施。现在,一般设计成地下式或半地下式,
形成地下为污水处理站,地面为绿地或花坛的格局,可以美化环境。但
这样设计时,应注意埋深、提升设备、通风要求和臭气处理等问题。
(3)由于受小区管理人员人数和专业素质的限制,应优先选用运行维护管理较方便的工艺,并努力提高运行管理自动化程度。
(4)住宅小区建设工程工期要求紧,污水处理设施由构筑物向设备的转化,似是一种必然趋势。采用装配式污水处理设备,安装简捷,工期短,便于维护。
(5)随着对出水水质要求的提高,单一工艺难以满足需要,组合式污水处理技术和设备得以发展。目前的组合方式,主要有多级好氧处理、厌氧+好氧处理、厌氧+缺氧处理等。从降低能耗、回收生物能方面来看,厌氧生物处理有着广阔的前景。污水中的有机物质本身都具有一定的潜在能量,厌氧处理时,一方面勿需嚗气充氧,可降低能耗;另一方面其生成物沼气可回收利用,供小区采暖和供热,形成小区生态平衡系统,这是比较理想的发展趋向。
根据上面的叙述,我们可以知道,尽管小区生活污水处理工艺发展到现在已经比较成熟,但是在住宅小区生活污水处理这一领域上,仍存在很多问题,仅靠单一的处理工艺是很难使出水达标排放的,必须对现有的工艺进行集成,采用多种工艺联合处理的方法,才能达标排放,甚至是变废为宝,实现资源综合利用的目的。如果掌握了以上技术,莱钢住宅小区生活污水就能找到一种真正工艺简单、操作简便、处理彻底、节省能源且成本低廉的处理方法。















